
图片来源于网络,如有侵权,请联系删除
证券之星消息,根据天眼查APP数据显示海尔智家(600690)新获得一项发明专利授权,专利名为“一种缺氟状态的控制方法、控制装置及太阳能热泵系统”,专利申请号为CN202210313774.4,授权日为2025年7月8日。
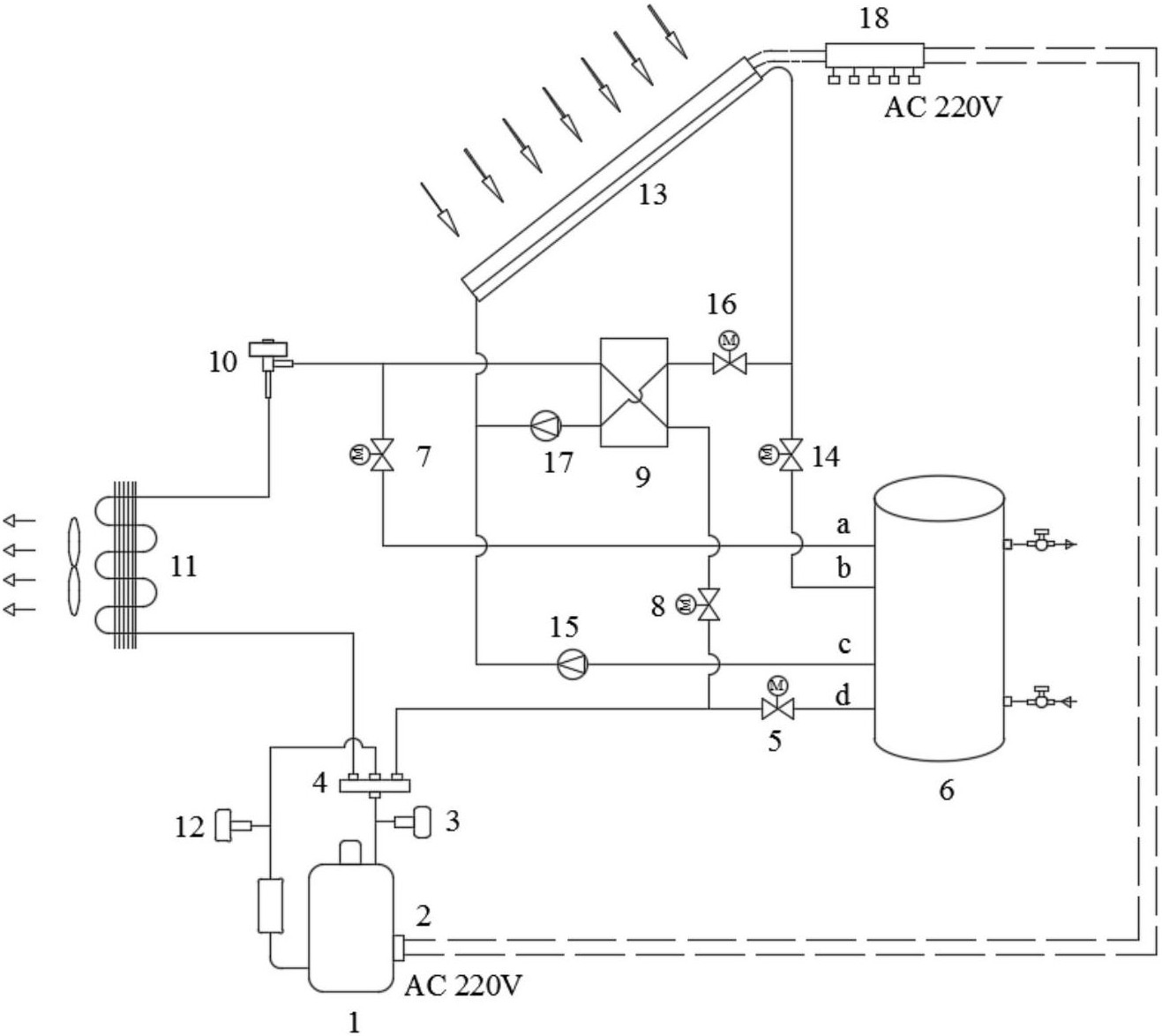
专利摘要:本发明实施例公开了一种缺氟状态的控制方法、控制装置及太阳能热泵系统,应用在太阳能热泵系统的冷媒压缩机工作时缺氟状态的保护,仅通过监测环境温度、水温和排气温度这三项温度确定太阳能热泵系统的含氟状态,再根据含氟状态,实现自动控制冷媒压缩机的工作状态的目的,该方法仅采集环境温度Th、水温Ts和排气温度Tp,避免了太阳光照的影响,有利于太阳能热泵系统的含氟状态评价,更好的对太阳能热泵热水器进行缺氟保护。

图片来源于网络,如有侵权,请联系删除
今年以来海尔智家新获得专利授权3089个,较去年同期减少了18.58%。结合公司2024年年报财务数据,2024年公司在研发方面投入了107.4亿元,同比增3.47%。
通过天眼查大数据分析,海尔智家股份有限公司共对外投资了58家企业,参与招投标项目1691次;财产线索方面有商标信息357条,专利信息63029条,著作权信息53条;此外企业还拥有行政许可10个。
数据来源:天眼查APP
以上内容为证券之星据公开信息整理,由AI算法生成(网信算备310104345710301240019号),不构成投资建议。





